HY系列可调直流稳压恒流开关电源
产品概述
采用无工频变压器的开关电源技术,因而具备交、直流兼容输入功能,而且输入电压范围宽;采用先进的开关电源控制技术和元器件,以及精心的设计,整机体积小、重量轻、效率高,确保了长期满负荷运行的稳定。可直接多台无主并联扩流或可设定无主均流控制功能。
本产品以优质进口材料作为主功率器件,主控制系统采用了多环控制技术,结构上采取了防盐雾酸化措施。电源产品结构合理,稳定性强。该电源以其体积小、重量轻、高效率、高稳定的优越性,特别是实验性能尤其显著。
主要适用范围
通信、电台、科研、电力电子、电镀电解、水处理、蓄电池充电、元器件老化、工控设备、直流电机的驱动及测试,工具电源等。
使用环境条件
贮存温度:(-20~60)℃; 工作温度:(-5~45)℃;
相对湿度:90%(40±2℃); 大气压力:(70~106)kPa。
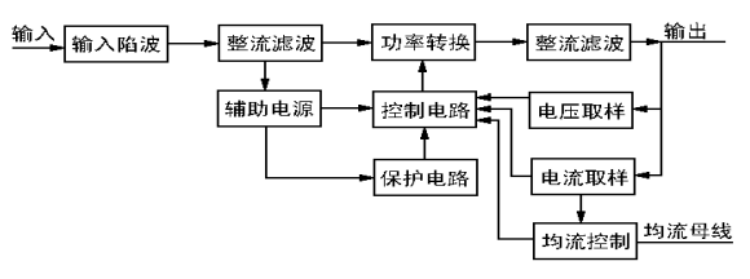
工作原理简述
可调直流稳压恒流开关电源主要特点
1. 交、直流兼容输入,输入电压范围宽。
2. 采用开关电源技术,整机体积小、重量轻、效率高,确保长期满负荷运行稳定。
3.输出稳压值可调范围:(0-额定值)V;输出恒流值可调范围:(0-额定值)A。
4. 稳压值和恒流值都可以在各自最大值的(0~100)%范围连续可调。
5.可多台无主并联扩流。
6.数显输出电压和电流。
7. 可提供2个(0-5)V模拟信号调节输出的稳压值和恒流值。
8.可提供计算机232、485接口。
9. 可提供5V电平信号输入口控制开关机。
10.温控风扇,过热自动保护;输出过压、过流和短路保护;开机延时软启动,避免开机输出电压过冲。
11. 操作简单,使用方便。
12. 广泛应用于电力直流屏系统、工控、测试、通信、科研、蓄电池充电等设备。
可调直流稳压恒流开关电源技术参数
| 交、直流 兼容输入 | 单相:AC220V±15%,50Hz,DC(230~330)V | |||
|
输出 可调范围 | 稳压值(AC 0V~额定值连续调节设定) 恒流值(DC 0A~额定值连续调节设定)A | |||
| 源电压调整率 | 稳压≤0.2% | 负载调整率 | 稳压≤1%;恒流≤2% | |
| 纹波电压 | ≤1.5% | 工作环境温度 | (-5~45)℃ | |
| 整机效率 | ≥86% | 均流不平衡度 | ≤5% + 0.8A | |
| 数字显示 | 输出电压显示准确度±1%;输出电流显示准确度±1.5% | |||
| 绝缘电阻 | 输入-输出:≥20MΩ; 输入-机壳≥20MΩ; 输出-机壳≥80MΩ; | |||
| 绝缘强度 | 输入-输出:AC1500V,10mA,1分钟 输入-机壳:AC1500V,10mA,1分钟 输出-机壳:AC1500V,10mA,1分钟 | |||
| 环境条件 | 贮存温度 | :(-20~60)℃ | 工作温度 | (-5~45)℃ |
| 相对湿度 | 90%(40±2℃) | 大气压力 | (70~106)kPa | |
| 平均无故障时间 | 5000h | 散热风道 | 内部散热风道前进后出 | |
| 整机过热保护温度阀值 | (70~80)℃ | |||

<
<
<
<
合作咨询
客服1